A
S Stefan1972 skrev:
Nej du dricker inte pannvatten. Har du varmvattenberedare i pannan så är det en egen tank som är helt separat i den vanliga pannan.
Nej de har jag förstått hehe men förstår inte om jag tömmer denna tanken hur elementen kan bli tomma om det är separat som du säger
 
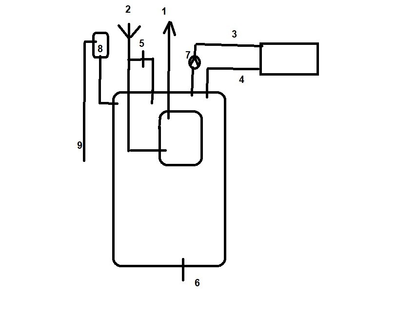
Här är en enkel typskiss över en panna

1 = varmvatten till kranar
2 = kallvatten in
3 = stigare i huset , dvs varmvatten till element
4 = retur i huset , dvs returen från elementen
5 = kran för påfyllning av vatten i pannan
6 = avtappning av vatten från pannan och hus slinga
7 = cirkulations pump för hus slinga
8 = öppet expantionskärl
9 = överflödningsrör

(ja snabbgjord i paint ;) Har säkert missat nått... Enkel typskiss av en panna med numrerade delar som inkluderar rör och komponenter för vattenuppvärmningssystem.
Inloggade ser högupplösta bilder
Skapa konto
Gratis och tar endast 30 sekunder
)
 
  • Gilla
GVR4
  • Laddar…
Den tanken du tömmer är inte separat från elementen. Men i den tanken du tömmer kan finnas en annan tank som värmer varmvatten. Den är ju separerad från pannvattnet
 
Missade att skriva in fyrkanten som är i mitten.
Det är varmvatten tanken som är innuti pannan.
Det är därifrån varmvattnet i kranarna kommer.

Då du tappar ut via 6 försvinner vattnet i pannan och runt varmvatten tanken (därvid kan varmvattnet inte värmas) och från elementen
 
Kan inflika att vissa delar i det där ventilpaketet på elementet är vänstergängat om jag inte minns fel. Kan vara bra att veta om du har problem att ta isär det. Beroende på var du tänker sätta pluggen.
 
A
Stort tack för alla jättefina svar, var inte så svårt i slutändan, elementet är är borta och röret pluggar vattnet är påfyllt, hjärtligt tack för all kunnig hjälp
 
  • Gilla
GVR4
  • Laddar…
Klicka här för att svara
Produkter som diskuteras i tråden
Vi vill skicka notiser för ämnen du bevakar och händelser som berör dig.